分类:
全部
区域能源
数字城市
新城建
绿色建筑
数字岩土
钢结构
生态治理
新型设备
新型建材
新型工艺工法
山地工程
城墙鼓胀的提取方法 本发明公开了一种城墙鼓胀的提取方法,包括:步骤1,对所测量的城墙采用三维激光扫描获取该城墙的点云数据作为原始点云;步骤2,对步骤1获取的原始点云进行预处理得到规则点云数据;步骤3,对步骤2预处理后得到的规则点云数据进行点云切片处理得到多层切片;步骤4,根据步骤3得出的多层切片构建非鼓胀点集;步骤5,通过步骤4构建的非鼓胀点集拟合得出城墙的非鼓胀拟合平面方程;步骤6,将得出城墙的非鼓胀拟合平面方程与所测量城墙的原始点云进行比较,通过比较结果提取城墙的鼓胀范围和鼓胀程度。该方法能实现城墙表面鼓胀范围、鼓胀程度精确提取的同时,显著提高城墙鼓胀病害的调查作业效率。
一种生物滞留装置 本实用新型提供一种生物滞留装置,所述装置包括从上到下依次设置的调蓄层、填料层、种植层和蓄水层,所述装置还包括多个竖直设置的吸水材料,任一所述吸水材料的上端位于所述种植层内,任一所述吸水材料的下端位于所述蓄水层内。本实用新型采用调蓄层、填料层、种植层及蓄水层的组合结构,将种植层设置在填料层的下部,有效减少种植层的水土流失,并通过设置多个竖直穿插在种植层和蓄水层中的吸水材料,将蓄水层中蓄积的雨水吸收到种植层中,补充种植层中植物生长所需水分,实现了雨水的自回用及植物的自灌溉,有效减少了人工维护装置的频率,延长了装置的维护周期。
一种气流附壁放空逆止元件 本实用新型提出一种气流附壁放空逆止元件,包括控制腔体,所述控制腔体具有第一信号室和工作室,所述第一信号室通过第一信号出口和工作室连通,所述工作室具有第一侧壁和第二侧壁,第一侧壁和第二侧壁相对设置,所述第一信号出口的中心轴线与所述第一侧壁的距离小于所述中心轴线和第二侧壁的距离,所述工作室远离第一信号出口的一端设置有分流劈,所述分流劈位于所述中心轴线上。本实用新型提出的气流附壁放空逆止元件,是无主气源元件,在系统中起到控制单向流动的作用,实现气流信号控制。
带横隔板的预制薄壳梁、叠合梁及建筑结构 本发明提供一种带横隔板的预制薄壳梁、叠合梁及建筑结构,涉及建筑技术领域,带横隔板的预制薄壳梁包括梁体,梁体包括至少一段第一节段梁和至少一段第二节段梁,第一节段梁和第二节段梁沿梁体的长度延伸方向交替;第一节段梁从顶部向下形成第一空腔,第一空腔内设有至少一块横隔板,横隔板用以将第一空腔分隔形成第一腔室和至少一个第二腔室,第一腔室靠近第一节段梁顶部设置;第二节段梁从顶部向下形成第二空腔,第二空腔内设有第一连接筋,第一连接筋至少延伸至第一节段梁和第二节段梁顶部浇筑的混凝土区域。通过上述方式,第一节段梁和第二节段梁部分不伸出钢筋,便于制作简化了梁体的制作工艺。
一种桥梁自排水式伸缩缝装置 本实用新型公开了一种桥梁自排水式伸缩缝装置,包括:桥梁体,桥梁体的数量为两个,两个桥梁体为相对设置;安装架,安装架的数量为若干个,若干安装架的底端分别前前后方向等距的设置于两个桥梁体的内腔底端;支撑梁,支撑梁的数量为两个,两个支撑梁的底端分别焊接于若干安装架的顶端,支撑梁的外侧设置于桥梁体的内腔外侧;支杆,支杆的数量为若干个,若干支杆的两端分别设置于两个支撑梁的内腔上下两侧内端;安装块,安装块的数量为两个,两个安装块分别设置于两个支撑梁的内侧顶端。本装置在进行使用时,可以自动将密封胶垫上的积水排出,避免积水侵蚀桥体本身,并且本装置可以减少外力压迫,增加使用寿命,便于使用。
恶臭异味气体的集成处理装置 本发明提供了一种恶臭异味气体的集成处理方法和装置。包括:悬浮生物吸收区、生物过滤吸附区和复合活性炭吸附区;悬浮生物吸收区接收恶臭异味气体,恶臭异味气体进入曝气主管和曝气支管均匀曝气,恶臭异味气体中的氨类污染物及硫化物被混合有氨氧化菌和亚硝酸氧化菌微生物的混合液分解;通过强化洗涤泵对恶臭异味气体进行悬浮吸收处理;生物过滤吸附区通过复合生物填料上接种的异养细菌和真菌对恶臭异味气体中的硫化氢等物质进行降解;复合活性炭吸附区包括颗粒活性炭吸附区和蜂窝活性炭吸附区。本发明的装置在单体设备内对恶臭气体进行多级连续处理减少了风压损失、设备自身能耗,节省了设备占地面积,降低了运行维护费用。
一种利用螺栓钢板连接的预制混凝土剪力墙墙体 本发明涉及剪力墙装配技术领域,公开了一种利用螺栓钢板连接的预制混凝土剪力墙墙体,包括相互拼接的预制剪力墙、连接所述预制剪力墙的槽型钢以及与所述槽型钢配合的螺栓,所述预制剪力墙的外侧至少在靠近相互拼接的侧边上设置有翼缘,所述槽型钢套设在所述两相邻预制剪力墙的相邻翼缘上,所述螺栓穿过所述槽型钢的两相对侧面以及槽型钢内的两相邻预制剪力墙的相邻翼缘从而将相邻预制剪力墙固定连接。本发明利用螺栓钢板连接的方式将相邻剪力墙固定连接,其结构简单,装配方便且有效增强了结构的延性、变形能力以及抗震性能。
管式消毒剂投加器 本实用新型公开了一种管式消毒剂投加器,包括:内管、固定环、多条多喷头条形加药管和外管;其中,所述内管上设有多排通孔,每排通孔上对应设置一条多喷头条形加药管,每条多喷头条形加药管的一个加药喷头对应设置在一个通孔内,与所述内管连通;所述多条多喷头条形加药管通过所述固定环固定设置在所述内管上;所述外管固定套设在所述固定环和所述多条多喷头条形加药管外面。本实用新型的管式消毒剂投加器外形美观,结构简单,切换灵活,消毒剂与水接触良好的,能将消毒剂均匀投加入待处理水中。
一种全程自养脱氮工艺及装置 本发明公开了一种新型全程自养脱氮工艺及装置,该工艺中废水首先经全程自养脱氮反应器在好氧条件下大量去除废水中的氨氮,反应参数为:30±0.1℃;水力停留时间为6h;曝气量为10m3·(m3·h)‑1以上;再经厌氧氨氧化反应器去除废水中氨氮与亚氮,反应参数为:温度:30±0.1℃;水力停留时间为6h;厌氧。采用本发明污水处理工艺,对于处理污泥消化液、垃圾渗滤液等高氨氮废水均能达到污水排放标准,具有较好的经济、环境、社会效益。 立即咨询
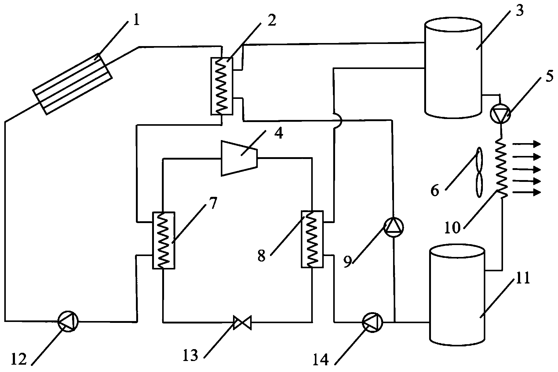
基于太阳能的联合干燥系统 本发明提供了一种基于太阳能的联合干燥系统,本系统可以提高能量利用效率,并实现不同太阳能辐照条件下干燥流程的稳定运行。
一种临界解锁竖向隔震支座及方法 本发明涉及工程结构隔震及设备振动控制领域,提供一种临界解锁竖向隔震支座及方法。该临界解锁竖向隔震支座通过第一锁紧部件、第二锁紧部件和第一弹性件在上支撑板和下支撑板之间施加预应力,从而可部分消除该临界解锁竖向隔震支座承受竖向荷载后的变形,以使得第一锁紧部件和所述第二锁紧部件锁紧时,所述临界解锁竖向隔震支座具有较大的初始竖向刚度,同时实现了第一弹性件可设置更小刚度的目的。并且,在设防地震作用使上支撑板上的压力值达到设定值时,上支撑板和下支撑板的相向运动迫使锁舌和锁孔分离,第一锁紧部件和第二锁紧部件相对转动完成解锁,从而使较小刚度的第一弹性件与阻尼器在地震作用下伸缩耗能,以实现更好的隔震目的。 立即咨询
一种全地形悬挂转向装置 本发明公开了一种全地形悬挂转向装置,本发明的全地形悬挂转向装置将自动转向系统与悬挂系统整合为一体,能够有效解决转向系统与悬挂分置导致的结构复杂,不够轻便等问题,以及没有减震系统导致的车体零件振动疲劳的问题。 立即咨询
共129条 7 8 9 10 11 前往