分类:
全部
区域能源
数字城市
新城建
绿色建筑
数字岩土
钢结构
生态治理
新型设备
新型建材
新型工艺工法
山地工程
一种设施运行趋势预测方法 本发明提供了一种设施运行趋势预测方法,基于希尔伯特黄变换算法并结合了长短期记忆网络来对设施运行趋势进行预测,涉及了机器学习、神经网络等领域,通过对数据预处理、数据清洗和划分、参数的更新和设定、模型的训练与验证等步骤来证明模型具有较高的精确度和有效性。通过利用经验模态分解,对数据进行分解,将分解后的IMF进行希尔伯特黄变换,得到信号的时频特征,将其作为长短期记忆网络的输入,进行模型的训练和验证,对设施未来的运行趋势做出预测。本发明提出了一种全新的预测模型,能够为设施运行趋势提供一种有效的预测方法,适合广泛应用。可对设备的运行趋势预测,及时捕捉到异常点,最大限度降低安全隐患。 立即咨询
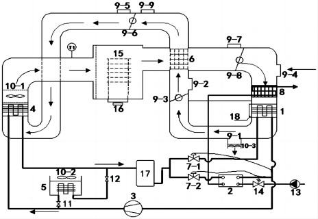
工业废热驱动的区域供热供冷系统及供热供冷方法 本发明公开了属于暖通空调技术领域的一种工业废热驱动的区域供热供冷系统及供热供冷方法。该区域供热供冷系统由双效吸收式热泵、单效吸收式热泵、水‑水换热器、溶液再生器、溶液回热器、储液罐、溶液冷却器、冷却塔、蓄冷装置、电压缩式制冷机、阀门、循环泵及各管路系统连接构成;其中,连接管路系统分为驱动热源管路系统、冷冻水管路系统,冷却水管路系统、二次网水管路系统和除湿溶液管路系统。本发明所述系统通过不同阀门的切换,可实现工业废热驱动的区域供热供冷高效运行,充分利用工业废热,降低夏季空调系统电力负荷需求,实现节能减排,宜用于负荷密度大、负荷率高的场所。 立即咨询
一种路面融雪速率的测定方法 本发明提供一种路面融雪速率的测定方法,包括计算实验所需冰的质量、准备实验所需的冰、设定碎冰机转速等参数、记录实验数据、计算融雪率等步骤。所述路面融雪速率的测定方法通过降雪融雪模拟装置进行,所述装置包括环境箱、控制台和压缩机,所述环境箱包括碎冰机、试件台和收集称量装置;所述碎冰机固定安装在所述环境箱的顶部,所述收集称量装置安装在所述环境箱的底部,所述试件台有一定的倾斜角度,固定安装在所述收集称量装置上方,所述碎冰机底部设置成可更换的筛底。本发明提供的融雪评价方法可以比较相同条件下不同路面的融雪率,如对比分析普通路面和含有各种添加剂的路面的融雪率,从而确定添加的种类或含量,有利于科研工作的顺利进行。 立即咨询
一种可切换开闭式的双源热泵干化系统 本发明提出一种可切换开闭式的双源热泵干化系统,包括空气侧蒸发器、污水侧蒸发器、压缩机、冷凝器、辅助冷凝器、余热回收器、电子膨胀阀、污水排水盘管、风阀、风机、电动开关阀、电动球阀、水泵、调节阀、干燥室、电子秤、储液罐、接水盘,污水侧蒸发器与空气侧蒸发器并联,冷凝器与辅助冷凝器并联,污水侧蒸发器和空气侧蒸发器不同时工作。在污水流量不足或环境气温较高且含湿量较低时,污水侧蒸发器工作;在污水量充足或污水流量充足且对气体排放要求较低时,空气侧蒸发器工作。本系统在开式运行模式下,外部风阀开启;在闭式运行模式下,只有内部风阀开启。本系统可进行全热回收,可以适应复杂的气候环境,降低系统耗电量。 立即咨询
一种装配式梁板连接结构 本实用新型提供了一种装配式梁板连接结构,包括预制混凝土梁和预制混凝土板、Z型钢、L型钢、第一螺栓和叠层橡胶支座;L型钢的短边的两侧分别与预制混凝土板的端板面和Z型钢的腹板贴合,长边与预制混凝土板的下板面贴合;第一螺栓的一端预埋入预制混凝土板内,另一端依次贯穿L型钢的短边和Z型钢的腹板;叠层橡胶支座分别与L型钢的长边和Z型钢的下板贴合;Z型钢的上板与预制混凝土梁的上板面固定连接。本实用新型实现施工现场直接进行预制钢筋混凝土梁板干连接,避免了现场浇筑,提高了现场装配的速度,同时本实用新型减少了建筑物受到外力时梁对楼板产生横向拉力,降低了竖向力对楼板的震动,具有良好的减震抗震性能。 立即咨询
全自动的液体样品真空采集装置 公开了一种全自动的液体样品真空采集装置,装置中,进液管贯穿取样器顶端且伸入第一封闭中空部的下部以导入液体样品,进液管设有第一电动阀门,缓冲器具有容纳气体的第二封闭中空部,排气管包括伸入第一封闭中空部的上部的第一端和伸入第二封闭中空部的下部的第二端,真空泵连通缓冲器,真空泵和缓冲器之间设有第二电动阀门,联通管两端分别连通取样器和缓冲器,联通管设有连通取样器与大气环境的支路,第三电动阀门设在联通管位于取样器和真空压力传感器之间的位置,第四电动阀门设在联通管位于缓冲器和真空压力传感器之间的位置,液位传感器设在第一封闭中空部。全自动的液体样品真空采集装置实现真空状态下,准确的对液体定量取样。 立即咨询
碳纤维板内曲面夹持式锚具 本发明涉及一种碳纤维板内曲面夹持式锚具,包括上夹板和下夹板,所述上夹板与所述下夹板之间通过螺栓固定连接;所述上夹板和所述下夹板相对的面为内曲面形状,所述上夹板的内曲面与所述下夹板的内曲面之间形成通孔,所述通孔内夹持碳纤维板;所述通孔的高度自中间位置沿纵向向其两端逐渐增大,增大至通孔端部的高度与所夹持的碳纤维板的厚度相同。本发明的碳纤维板内曲面夹持式锚具,能够避免碳纤维板受到过大的剪应力;可有效解决应力松弛问题,使碳纤维板始终处于稳定持久的良好受力状态;在锚固系统承载较大时,可将多个锚具串联使用来分担碳纤维板受到的拉力;该锚具结构简单、制作和施工方便、实用性强。 立即咨询
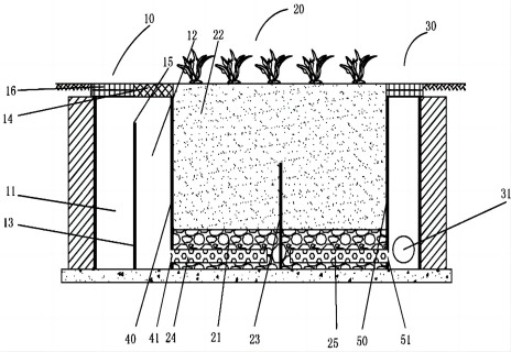
具有初期雨水弃流功能的混合流非下凹生物滞留池 本发明公开了一种具有初期雨水弃流功能的混合流非下凹生物滞留池,该滞留池具有一底部和侧壁,包括初期雨水弃流及配水井(10)、滞留池主体(20)和溢流和出流集水井(30)三部分。可实现初期雨水的有效弃流与分离,有效控制径流污染;且无下凹要求,可有效削减进入设施的径流中颗粒态污染物,显著降低生物滞留池堵塞的可能性,保障设施长期高效运行;通过“上流+下流”混合流方式,增加的径流在设施中的过流路径,可显著提高设施的对径流污染的控制效果。 立即咨询
一种利用驱动剂反向渗透的正渗透浓缩回收藻酸盐的方法 本发明涉及一种利用驱动剂反向渗透的正渗透浓缩回收藻酸盐的方法,包括驱动剂存储装置、料液存储装置以及正渗透膜组件,驱动剂存储装置用于存储驱动剂,驱动剂为高价金属离子溶液,料液存储装置用于存储原料液,原料液为藻酸钠溶液,料液存储装置中的原料液通过正渗透膜组件进行正渗透,同时驱动剂存储装置中的驱动剂进行反向渗透,且原料液在正渗透膜组件靠近料液存储装置的一侧形成滤饼层,滤饼层即为浓缩回收的目标产物,且滤饼层的成分为高价金属藻酸盐。本发明具有操作简单以及回收效率高的特点,同时对驱动剂反向渗透形成的高价金属藻酸盐滤饼层进行回收,又能以此减轻正渗透过程中的膜污染,提高水通量。 立即咨询
一种装配式建筑伸缩缝处水平节点浇筑模板的固定工具 本实用新型公开了一种装配式建筑伸缩缝处水平节点浇筑模板的固定工具,设在两个墙体构件之间,用于支撑墙体结构底部水平节点浇筑模板的支撑固定,包括变形撑、动作杆和限位座,所述限位座设在墙体结构顶端,所述动作杆的上部连接在限位座上,所述变形撑连接在动作杆的下部,位于两个墙体构件之间,并与浇筑模板接触。本实用新型通过可变形的变形撑将缝隙中的外部模板固定牢固,实现了狭小间隙中固定模板的目的,具有结构简单、固定以及拆取操作方便的优点,并且适应性强,能够反复周转使用,有效降低了操作难度,提升工作效率。 立即咨询
一种加热环保材料的天然气催化燃烧高温炉窑 本实用新型提供一种加热环保材料的天然气催化燃烧高温炉窑,包括炉窑窑体及其支架,其特征在于:所述窑体主体包括石棉内壁和耐高温不锈钢板外壁,所述炉窑主体一侧外接两组催化燃烧器,另一侧底部中心处设有排气孔,所述炉窑主体顶部设置有测温孔,测温孔内设置有可自由升降的外接热电偶的耐高温陶瓷管,炉窑内置耐高温的高、低托盘,托盘下方外接变频匀速旋转装置,炉窑设置有活动门。
一种文物建筑构件的编码铭牌 本实用新型涉及文物建筑附属设施保护领域,提供了一种文物建筑构件的编码铭牌,包括铭牌板,所述铭牌板的正面设置有表面刻有筒码的编码区,所述铭牌板上设置有能够将其可拆卸固定在建筑或散落构件表面的连接件,所述铭牌板的背面可拆卸固定设置有支架,且所述支架的正面开设有芯片卡槽。本实用新型可以将支架从铭牌板的背面拆卸,然后将记录有建筑或散落构件的唯一标识码、标准码信息的芯片放入至芯片卡槽内,再将支架固定回铭牌板背面,接着通过连接件的作用将铭牌板固定于建筑或散落构件表面,使得记录有编码信息的芯片能够与建筑或散落构件之间形成绑定,以能通过编码系统实现数字化管理。
共129条 7 8 9 10 11 前往